船舶冷却水系统是船舶动力装置和辅助设备正常运行的核心保障系统,其主要功能是通过循环流动的冷却介质(通常为海水或淡水)带走设备运行时产生的热量,确保主机、发电机、空压机等关键设备在适宜的温度范围内工作,该系统的设计、运行和维护直接影响船舶的安全性、经济性和环保性。
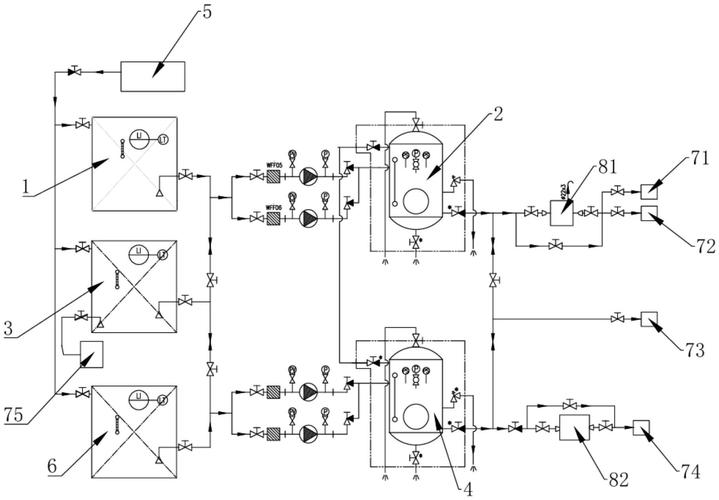
船舶冷却水系统根据冷却介质和功能不同,通常分为开式循环和闭式循环两大类,开式循环系统直接使用海水作为冷却介质,通过海底门吸入海水,经泵加压后冷却设备,再排舷外,该系统结构简单、成本低,但易受海水水质影响,且存在腐蚀和生物附着问题,闭式循环系统则使用淡水作为冷却介质,淡水在设备内部循环流动,通过板式热交换器与海水进行热量交换,该系统能有效防止设备腐蚀,控制水质,但需配备膨胀水箱和补水装置,结构相对复杂,根据冷却对象不同,系统还可分为主机冷却系统、辅机冷却系统、空压机冷却系统等,各子系统通过管路、阀门、泵组、热交换器等元件连接,形成完整的冷却网络。

系统核心部件包括海水泵、淡水泵、热交换器、冷却器、温控阀、滤器和管路等,海水泵负责抽取海水,通常为自吸式离心泵,需具备抗腐蚀能力;淡水泵多采用离心泵,确保淡水在闭式系统中稳定循环;板式热交换器以其高效、紧凑的特点成为主流,通过波纹板片增加换热面积,温控阀则根据冷却介质温度自动调节旁通流量,维持系统温度稳定,滤器用于去除海水中的杂质,防止堵塞管路和设备;管路多采用耐腐蚀材料,如铜镍合金、不锈钢或复合管材,以适应海洋环境。
运行中,船舶冷却水系统需重点关注温度控制、水质管理和腐蚀防护,温度控制通过温控阀和旁通管路实现,确保主机淡水出口温度维持在80-90℃之间,过高会导致设备过热,过低则影响燃烧效率,水质管理包括定期检测淡水中的pH值、离子浓度和添加缓蚀剂,防止电化学腐蚀;开式系统需定期清洗海底门滤器,避免生物附着和堵塞,腐蚀防护措施包括采用牺牲阳极或外加电流阴极保护,以及对管路内壁进行涂层处理,系统还需配备应急冷却装置,如在主机故障时启用应急泵,确保设备安全停机。
维护方面,需定期检查泵组密封性、热交换器压差(判断是否结垢)、温控阀工作状态,并按规范更换滤器滤芯和冷却介质,冬季航行时,需注意防冻,可启用低位海底门或使用防冻液,防止管路冻裂。
相关问答FAQs

-
问:船舶冷却水系统中的海水泵出现异响,可能的原因及解决方法是什么?
答:可能原因包括:泵内进入异物、叶轮损坏、轴承磨损或吸入空气,解决方法:立即停泵检查,清理滤器和泵内异物;更换损坏叶轮或轴承;检查管路密封性,排除空气泄漏点,若问题持续,需解体泵组进行专业检修。 -
问:闭式冷却水系统中淡水温度过高,应如何排查?
答:排查步骤包括:检查温控阀是否卡滞,旁通流量过大;检查热交换器海水侧是否结垢,导致换热效率下降;确认淡水泵压力是否正常,管路有无堵塞;监测膨胀水箱水位,避免缺气影响循环,必要时清洗热交换器、更换温控阀或检修淡水泵。

