船舶淡水系统是船舶上重要的辅助系统之一,主要用于满足船员和乘客的日常生活用水需求,包括饮用、洗漱、烹饪等,同时部分系统还兼顾机械设备的冷却、锅炉补给等工业用水,该系统的设计、运行和维护直接关系到船舶的续航能力、人员舒适度及航行安全,因此了解其系统构成、工作原理及管理要点具有重要意义。
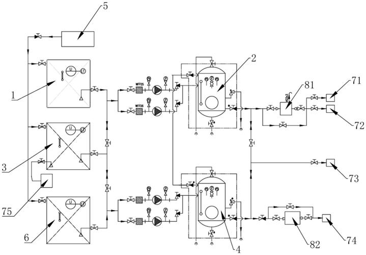
船舶淡水系统主要由淡水储存单元、输送单元、处理单元、分配单元及监控单元组成,淡水储存单元通常由若干个不锈钢或玻璃钢制成的淡水舱构成,这些淡水舱一般布置在船舶双层底舱或空舱内,以充分利用船舶空间并保持船舶重心稳定,储存舱的容量根据船舶续航时间、人员数量及用水标准确定,例如远洋货船的淡水舱容量可达数百立方米,而小型客船则可能仅数十立方米,为防止水质污染,淡水舱内部通常涂有食品级防腐涂层,并设有通气管、测量管和人孔盖,确保舱内气压平衡和定期清洁。

输送单元是淡水系统的“血管”,由离心泵、管路、阀门及附件组成,根据功能不同,输送泵可分为淡水泵、饮水泵、压力水泵等,淡水泵负责将淡水从储存舱输送到日用淡水柜,饮水泵则专门用于饮用水的供应,通常采用变频控制以保持恒定压力,管路系统多采用镀锌钢管或不锈钢管,分为吸入管路和排出管路,吸入管路末端装有止回阀和滤器,防止杂质进入泵体;排出管路上则设置截止阀、压力表和安全阀,确保系统运行安全,为避免管路腐蚀,部分船舶还会对管路进行阴极保护处理。
处理单元是保障淡水水质的核心环节,主要包括过滤装置、消毒设备及软化装置,对于饮用水,通常采用多级过滤,如活性炭过滤、超滤膜过滤等,去除水中的异味、色度及微生物;消毒则常用紫外线消毒或臭氧消毒,相比传统氯消毒,这两种方式无二次污染,且能保留水中矿物质,对于生活用热水,系统设有加热装置,如蒸汽加热器或电加热器,将淡水加热至40-60℃以满足洗浴需求,在缺水海域,船舶还可通过造水机将海水转化为淡水,造水机产生的蒸馏水经脱盐处理后并入淡水系统,但需注意控制其中的盐分含量(一般低于500mg/L)。
分配单元涉及淡水的供应网络,包括淡水柜、热水柜、管路分支及终端设备,日用淡水柜作为缓冲容器,可平衡水泵输送与用水需求之间的波动,柜内设有液位计,实时监控水量,分配管路沿船舶舱室敷设,通过支管连接到各用水点,如厨房水槽、卫生间洗漱盆、淋浴喷头等,终端设备通常采用快开式阀门,方便船员使用;为节约用水,部分船舶还安装了节水型龙头和淋浴喷头,在寒冷海域,管路还需采取保温措施,防止冻结导致管路破裂。
监控单元是确保系统稳定运行的关键,由传感器、控制器及报警装置组成,系统可实时监测淡水舱液位、管路压力、水温等参数,并通过中央控制台显示,当液位过低、压力异常或设备故障时,监控系统会触发声光报警,提醒船员及时处理,当淡水舱液位低于设定值时,系统会自动启动备用泵;当管路压力超过安全阈值时,安全阀会自动泄压,避免设备损坏。

船舶淡水系统的运行管理需遵循“定期检查、及时维护、科学使用”的原则,日常工作中,应每日检查淡水舱液位、泵体运行状态及管路有无泄漏;每周清洗滤器,防止堵塞;每月对管路进行防腐检查,必要时进行涂装保养,长期停航时,需排空管路积水,防止腐蚀和冻结;对于饮用水系统,应定期消毒,确保水质符合《国际饮用水卫生标准》,船员还需培养节水意识,避免淡水浪费,特别是在远洋航行中,淡水资源的合理利用直接关系到船舶的续航能力。
相关问答FAQs:
Q1:船舶淡水系统中的饮用水与非饮用水如何区分管理?
A1:船舶淡水系统中,饮用水与非饮用水(如生活用水、机械冷却水)通常通过独立的管路系统进行区分,管路颜色标识不同(如饮用水管路为蓝色,非饮用水为灰色),并在阀门处悬挂警示牌,饮用水系统采用更严格的处理工艺,如多级过滤和紫外线消毒,并定期进行水质检测(检测指标包括细菌总数、大肠杆菌、余氯等);非饮用水则主要用于洗漱、清洁等,无需达到饮用水标准,但需防止与饮用水管路交叉污染,避免误用。
Q2:造水机产生的淡水为何需要处理后才能并入船舶淡水系统?
A2:造水机主要通过蒸馏法将海水转化为淡水,但过程中可能携带少量盐分(因蒸发效率限制)、溶解性气体(如二氧化碳)及微量金属离子,若直接使用,会导致淡水盐分超标,腐蚀管路设备,长期饮用还会影响人体健康,造水机产生的淡水需经过脱盐处理(如离子交换树脂)、脱气处理及消毒杀菌,使其水质符合船舶淡水标准(盐度一般低于500mg/L)后,才能储存到淡水舱或通过饮水泵供应给船员使用。

